Hola amigos, os escribo para que me iluminéis un poco. Os cuento... tengo entre otros, un Marantz 1070, el cuál, no lo he tocado en absoluto. El equipo es del año 1977. He medido los condensadores con un capacímetro, que creo que os he mostrado, y de capacidad y resistencia interna están bien. El caso es que, cuando conecto el A/C de mi casa, aparece un zumbido. Al principio, me volví loco, porque no lo hacía siempre, hasta que me dí cuenta que lo hacía cuando estaba puesto el A/C. Y llí, apareció la SED de la curiosidad....¿Porqué no hace absolutamente ningún zumbido sin el A/C Puesto?....¿Qué frecuencia y onda tendrá el Zumbido?....así que me llevé mi reciente adquisición de 15€ a casa, e hice mediciones....

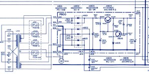
Allí tenéis el ampli.... y ahora, os muestro la señal de la interferencia....

La señal tiene un período de 0,15mS, es decir, una frecuencia (si no me equivoco) de 6666,66 Hz. Y, 100mVpp.
Cuando apago el A/C, desaparece la señal. Y, la interferencia, la provoca el inversor del compresor, ya que si vuelvo a encender el A/C, hasta que no acopla el compresor, no hay interferencia. Bien, de todos modos, la curiosidad es la siguiente....
Si los condensadores están medidos, y dan la capacidad que tienen que dar, y están dentro de la resistencia interna que deben de tener, ¿porqué no hacen bien su función a esa frecuencia? ¿Porqué sí que funcionan bien a 50 Hz?, ya que no aparece ningún zumbido de red. Esas son las preguntas o curiosidades que tengo. Imagino que tendrán fugas, pero me encantaría, si alguien es capaz, que me lo explique qué es lo que sucede, para que, aparezcan estas rarezas. Entiendo que tienen casi 50 años, y todo eso, pero lo que busco, es la explicación lo más técnica posible. (Pero que se entienda...jejeje).
Y, como segunda curiosidad, si pongo la entrada Phono, aparecen dos señales, una por encima del eje X, y la otra un poco desfasada y por debajo del eje X. Evidentemente, también tiene la etapa phono para cambiar los condensadores, pero lo mismo, si alguien me puede dar una explicación de qué es lo que le suceden a los condensadores, se lo agradecería. Y, tema de baja capacidad no és, ya que no hay ninguna carga, o ninguna señal en ninguna entrada, y además, los condensadores, creo que tiene dos de 10000uF, lo cuál, es una brutalidad para la época. Eso si, la medición se ha hecho con los altavoces conectados, y evidentemente, se escucha el zumbido.
Gracias, y espero que os pique la curiosidad como a mí.

Allí tenéis el ampli.... y ahora, os muestro la señal de la interferencia....

La señal tiene un período de 0,15mS, es decir, una frecuencia (si no me equivoco) de 6666,66 Hz. Y, 100mVpp.
Cuando apago el A/C, desaparece la señal. Y, la interferencia, la provoca el inversor del compresor, ya que si vuelvo a encender el A/C, hasta que no acopla el compresor, no hay interferencia. Bien, de todos modos, la curiosidad es la siguiente....
Si los condensadores están medidos, y dan la capacidad que tienen que dar, y están dentro de la resistencia interna que deben de tener, ¿porqué no hacen bien su función a esa frecuencia? ¿Porqué sí que funcionan bien a 50 Hz?, ya que no aparece ningún zumbido de red. Esas son las preguntas o curiosidades que tengo. Imagino que tendrán fugas, pero me encantaría, si alguien es capaz, que me lo explique qué es lo que sucede, para que, aparezcan estas rarezas. Entiendo que tienen casi 50 años, y todo eso, pero lo que busco, es la explicación lo más técnica posible. (Pero que se entienda...jejeje).
Y, como segunda curiosidad, si pongo la entrada Phono, aparecen dos señales, una por encima del eje X, y la otra un poco desfasada y por debajo del eje X. Evidentemente, también tiene la etapa phono para cambiar los condensadores, pero lo mismo, si alguien me puede dar una explicación de qué es lo que le suceden a los condensadores, se lo agradecería. Y, tema de baja capacidad no és, ya que no hay ninguna carga, o ninguna señal en ninguna entrada, y además, los condensadores, creo que tiene dos de 10000uF, lo cuál, es una brutalidad para la época. Eso si, la medición se ha hecho con los altavoces conectados, y evidentemente, se escucha el zumbido.
Gracias, y espero que os pique la curiosidad como a mí.
