Banner publicitario de PCBWay

Osciloscopio LEA 2100 - Sin imagen

Hola a todos, ¡un gusto saludarlos!

Tengo un Osciloscopio LEA 2100. Era de mi Viejo. Está en EXCELENTE estado de conservación. Debe tener cerca de 60 años. En el transformador se lee claramente 14 de Julio de 1966. En una de las fotos que comparto se ve perfectamente.

El Osciloscopio lo tenía un amigo de mi Viejo, socio de él en algún momento. Cuando mi Viejo se fue... al vernos me dijo que yo podría utilizarlo. Cuando fui a buscarlo, me dijo que funcionaba, que solo le faltaban las puntas.

Cuando lo enchufé y encendí, el foquito piloto se iluminó, pero no hubo imagen.

Pude obtener el circuito. Medí resistencias, capacitores, y todos están en los valores correctos. El capacitor de 1 microfaradio x 1500 voltio está en el valor "exacto". El filamento del tubo funciona.

En la válvula 1B3, rectificadora de alta tensión, se ve una suave luz naranja. El zócalo está limpio, los contactos están bien, pude verificarlo.
A las patas 2 y 7 del zócalo llegan 770 voltios, sin la válvula. Con la válvula colocada, en cada pata la tensión cae a 752 voltios.
En el "capuchón" metálico de la válvula, sin tener conectado el terminal que lo conecta al capacitor de 1 microfaradio, la tensión es de 30 voltios.

El circuito indica la tensión que debe haber en determinadas patas del tubo:

Pata 8 +210 Vcc. Medí + 206 Vcc
Pata 2 - 1100 Vcc. Medí + 28 Vcc
Pata 4 - 850 Vcc. Medí + 25 Vcc

He limpiado todos los zócalos, las válvulas, los potenciómetros, etc.

Medí la continuidad de todos los cables de alta tensión, en todo su recorrido.

Cuidadosamente saqué el zócalo del tubo. Lo desarmé y volví a armarlo cuidadosamente sobre el tubo, revisando el ajuste de cada contacto.

Sospecho de la válvula 1B3, ya que es la que rectifica la alta tensión que llega al tubo. Como mencioné, el capacitor de 1 microfaradio x 1500 está en el valor exacto y se lo ve en buenas condiciones.

Comparto fotografías, seguramente ayuden.

Agradezco toda ayuda. No quisiera comprar una válvula nueva y que el problema sea otro.

Muchas gracias a todos,
Gabriel
Circuito Osciloscopio LEA 2100.jpg

WhatsApp Image 2023-10-27 at 13.57.49.jpeg WhatsApp Image 2023-10-27 at 11.39.35.jpeg WhatsApp Image 2023-10-27 at 11.39.56.jpeg WhatsApp Image 2023-10-27 at 11.40.41.jpeg WhatsApp Image 2023-10-27 at 11.41.31.jpeg

WhatsApp Image 2023-10-27 at 11.41.49.jpeg WhatsApp Image 2023-10-27 at 11.42.59.jpeg WhatsApp Image 2023-10-27 at 11.43.18.jpeg WhatsApp Image 2023-10-27 at 11.44.12.jpeg WhatsApp Image 2023-10-27 at 11.44.24.jpeg


WhatsApp Image 2023-10-27 at 11.42.08.jpeg WhatsApp Image 2023-10-27 at 11.42.40.jpeg WhatsApp Image 2023-10-27 at 11.45.11.jpeg

WhatsApp Image 2023-10-27 at 11.45.36.jpeg WhatsApp Image 2023-10-27 at 13.27.57.jpeg WhatsApp Image 2023-10-27 at 13.29.06.jpeg
 

Adjuntos

  • WhatsApp Image 2023-10-27 at 11.45.11.jpeg
    WhatsApp Image 2023-10-27 at 11.45.11.jpeg
    121.6 KB · Visitas: 15
  • WhatsApp Image 2023-10-27 at 11.44.34.jpeg
    WhatsApp Image 2023-10-27 at 11.44.34.jpeg
    93.1 KB · Visitas: 11
  • WhatsApp Image 2023-10-27 at 11.43.36.jpeg
    WhatsApp Image 2023-10-27 at 11.43.36.jpeg
    98.1 KB · Visitas: 17
Última edición:
La valvula rectificadora de alta tensión "1B3" podrias sener reenplazada por un diodo de alta tensión sacado de algun horno de microondas desguaçado , eso quita la originalidad del equipo pero puede sener una solución acaso no logre sacar dichosa valvula !
!Suerte!
 
La valvula rectificadora de alta tensión "1B3" podrias sener reenplazada por un diodo de alta tensión sacado de algun horno de microondas desguaçado , eso quita la originalidad pero puede sener una solución acaso no logre sacar dichosa fuente !
!Suerte!
Hola Daniel, un gusto saludarte. Lo he leído en alguna oportunidad. Pero, realmente no sé cómo hacerlo.
¿Sería solo un diodo? Aparte, ¿creés que el problema está en la válvula?
Si mal no recuerdo, leí que se puede colocar el diodo sin necesidad de sacar la válvula...
Creo que Dosmetros algo respondió sobre el tema.
¡GRACIAS!

EDITO: Sin sacar la válvula, no es necesario colocar una resistencia, etc...
 
Busque por un diodo de horno de microondas , conecte su Catodo a lo estremo del devanado secundario del transformador de fuerza , conecte lo Anodo del diodo a lo capacitor de 1uF x 1500V y listo !
Creio que te anda de 10 !
!Suerte en lo mantenimiento!
Mirando mas detenidamente en lo diagrama esquemactico dese equipo y pude veer que lo filamento del TRC ( pino 12) es conectado directamente a la alta tensión ( capacitor de 1uF x 1500V ).
Antes de esperimentar lo bendicto diodo de horno de microondas , esperimente desligar lo filamento del TRC ( pino 12) del capacitor de alta tensión y mida nuevamente la tensión que es desahollada en el ( esa debe sener de aproximadamente -1100Vdc) .
Quizaz ay alguna fuga de alta tensión entre lo devanado secundario de 6,3V que alimenta lo filamento del TRC para masa o tierra .
Eso afortunadamente puede sener resolvido adicionando un transformador ayslador de 1:1 entre lo secundario de 6,3V del transformador de fuerza y lo filamento del TRC.
!Suerte!
 
Última edición:
..., esperimente desligar lo filamento del TRC ( pino 12) del capacitor de alta tensión y mida nuevamente la tensión que es desahollada en el ( esa debe sener de aproximadamente -1100Vdc) .
Daniel, gracias. Desoldé del zócalo del tubo, el cable del terminal 2 en el que debe haber -1100 voltios. Medí + 29 voltios.

Quizaz ay alguna fuga de alta tensión entre lo devanado secundario de 6,3V que alimenta lo filamento del TRC para masa o tierra. Eso afortunadamente puede sener resolvido adicionando un transformador ayslador de 1:1 entre lo secundario de 6,3V del transformador de fuerza y lo filamento del TRC.
Revisaré la posibilidad de fugas. De no haberlas, ¿creés que el problema esté en la válvula 1B3? Muchas gracias ante todo.
 
Última edición:
Busque por un diodo de horno de microondas , conecte su Catodo a lo estremo del devanado secundario del transformador de fuerza , conecte lo Anodo del diodo a lo capacitor de 1uF x 1500V y listo !
Creio que te anda de 10 !
!Suerte en lo mantenimiento!
Mirando mas detenidamente en lo diagrama esquemactico dese equipo y pude veer que lo filamento del TRC ( pino 12) es conectado directamente a la alta tensión ( capacitor de 1uF x 1500V ).
Antes de esperimentar lo bendicto diodo de horno de microondas , esperimente desligar lo filamento del TRC ( pino 12) del capacitor de alta tensión
y mida nuevamente la tensión que es desahollada en el ( esa debe sener de aproximadamente -1100Vdc) .
Quizaz ay alguna fuga de alta tensión entre lo devanado secundario de 6,3V que alimenta lo filamento del TRC para masa o tierra .
Eso afortunadamente puede sener resolvido adicionando un transformador ayslador de 1:1 entre lo secundario de 6,3V del transformador de fuerza y lo filamento del TRC.
!Suerte!

Al contrario, no desligar el filamento del TRC de los -1.100 Vdc .

Dado que el filamento y el catodo del TRC estan practicamente pegados es preferible que ambos estén al mismo potencial.

En los amplificadores de audio valvulares eso no es tan grave dado que el catodo de las valvulas esta como mucho a una decena de Volts de la masa y el bobinado de filamentos suele tener un punto medio referido a masa ó uno de los extremos de dicho bobinado va directamente conectado a masa.





Saludos, JuanKa.-
 
Al contrario, no desligar el filamento del TRC de los -1.100 Vdc .
Dado que el filamento y el catodo del TRC estan practicamente pegados es preferible que ambos estén al mismo potencial.
En los amplificadores de audio valvulares eso no es tan grave dado que el catodo de las valvulas esta como mucho a una decena de Volts de la masa y el bobinado de filamentos suele tener un punto medio referido a masa ó uno de los extremos de dicho bobinado va directamente conectado a masa.
Saludos, JuanKa.-
Hola JuanKa, un gusto. Desoldé el terminal vivo del capacitor de 1 microfaradio, es decir, quedó desconectado.
Todo lo demás conectado, el terminal 2 en el tubo, etc.
Medí + 29 Vcc. Y aproveché a medir la tensión entre los terminales 1 y 12 del tubo, y hay exactamente 6,3 Vca.
Sigo sospechando de que el problema esté en la válvula.
Gracias a vos JuanKa y a todos los que aportan su ayuda.
¡Gracias! Gabriel.
 
Noooo señores , tengo una sospecha que puede haber alguna fuga para masa o tierra en el devanado secundario de 6,3Vac que alimenta lo filamento de lo TRC .
Como ese devanado es conectado directamente a la alta tensión de -1100 Vdc , eso podrias sener la causa de la falta de esa .
Desligar lo capacitor de 1uF x 1500V y mantener todo lo restante ligado y aun mas lo bendicto filamento del TRC NO si conprobo NADA !
Bueno , creemos entonses que la falla si quede en la valvula rectificaora matricula "1B3".
!Saludos!
Al contrario, no desligar el filamento del TRC de los -1.100 Vdc .

Dado que el filamento y el catodo del TRC estan practicamente pegados es preferible que ambos estén al mismo potencial.

En los amplificadores de audio valvulares eso no es tan grave dado que el catodo de las valvulas esta como mucho a una decena de Volts de la masa y el bobinado de filamentos suele tener un punto medio referido a masa ó uno de los extremos de dicho bobinado va directamente conectado a masa.





Saludos, JuanKa.-
En ese caso hay un devanado secundario de 6,3Vac unico para alimentar lo filamento del tubo TRC y ese obrigatoriamente tiene que soportar sin cualquer fuga para masa o tierra los -1100Vdc .
 
........
En ese caso hay un devanado secundario de 6,3Vac unico para alimentar lo filamento del tubo TRC y ese obrigatoriamente tiene que soportar sin cualquer fuga para masa o tierra los -1100Vdc .

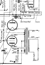
Correcto Daniel, pero fijate en esta imagen parcial que corresponde a la fuente:

1698445822199.png

Que hay dos bobinados de 6,3 V y uno tiene las letras "Y" al igual que el filamento del TRC.


El otro bobinado no tiene letras pero aclara "Fil." y corresponde al resto de las válvulas.

En mi anterior post solo quise hacer notar que normalmente en los osciloscopios relacionan uno de los cables de filamento del TRC a la tensión negativa del Cátodo, de la misma forma que lo hacen en los Magnetrones de los hornos de microondas. Y eso es es para evitar problemas de arcos entre el cátodo y el filamento.


Como tu dices es correcto que dicho filamento debe tener una aislación especial respecto a los demas y las partes metálicas conectadas a masa.





Saludos, JuanKa.-
 
... tengo una sospecha que puede haber alguna fuga para masa o tierra en el devanado secundario de 6,3 Vac que alimenta lo filamento de lo TRC.
Hola Daniel, gracias. El filamento del Tubo es alimentado por un devanado exclusivo para tal fin. Es decir, del transformador, salen dos cables directo a las patas 1 y 12 del TRC. Y volví a medir, hay 6,3 Vca. También, aproveché a medir cada terminal respecto de masa, etc. Y, como era de esperar, no hay tensión.
Como ese devanado es conectado directamente a la alta tensión de -1100 Vdc , eso podria ser la causa de la falta de esa.
Sí, uno de los terminales de 6,3 Vca está conectado directamente al terminal 12 del TRC, al que llega también el cable desde el capacitor de 1uf y del capuchón de la válvula 1B3.
Desligar lo capacitor de 1uF x 1500V y mantener todo lo restante ligado y aun mas lo bendicto filamento del TRC NO si conprobo NADA !
Sí, es claro Daniel. Hice distintas mediciones, con el capacitor, sin el capacitor, y no obtuve alta tensión.
En ese caso hay un devanado secundario de 6,3 Vac único para alimentar lo filamento del tubo TRC, y ese obrigatoriamente tiene que soportar sin cualquer fuga para masa o tierra los -1100 Vdc.
Sí, es así, hay un devanado exclusivo para alimentar el filamento del TRC, y por lo que medí, no habría fugas.
Bueno, creemos entonces que la falla si quede en la válvula rectificadora matricula "1B3".
Es lo que creo... ya pienso que la válvula está agotada. Y como mencionaste antes, para mantener la originalidad, pondría una nueva válvula. Pero antes, como sugeriste y leí en alguno de los temas, probaría si funciona utilizando un diodo para alta tensión.

Para reemplazar la válvula con el diodo, lo que no me queda claro es lo siguiente:

En las patas 2 y 7 de la válvula 1B3, mido 770 voltios en vacío, respecto de masa. Es decir, entre masa y la pata 2, hay 770 Vca, y entre masa y la pata 7, hay 770 Vca.

El transformador tiene un devanado exclusivo que llega a esa válvula, es decir, dos cables. Y la válvula tiene tres conexiones, una en la pata 2, otra en la pata 7, y el capuchón.

Me quedó claro que el Ánodo del diodo equivale al capuchón de la válvula, es decir, se conecta al capacitor de 1uf, etc.

La pregunta está referida al Cátodo. ¿Cómo se debe conectar, si hay dos terminales que salen del transformador con 770 Vca?

¡Gracias por todo!
 
Última edición:
Hola Daniel, gracias. El filamento del Tubo es alimentado por un devanado exclusivo para tal fin. Es decir, del transformador, salen dos cables directo a las patas 1 y 12 del TRC. Y volví a medir, hay 6,3 Vca. También, aproveché a medir cada terminal respecto de masa, etc. Y, como era de esperar, no hay tensión.

Sí, uno de los terminales de 6,3 Vca está conectado directamente al terminal 12 del TRC, al que llega también el cable desde el capacitor de 1uf y del capuchón de la válvula 1B3.

Sí, es claro Daniel. Hice distintas mediciones, con el capacitor, sin el capacitor, y no obtuve alta tensión.

Sí, es así, hay un devanado exclusivo para alimentar el filamento del TRC, y por lo que medí, no habría fugas.

Es lo que creo... ya pienso que la válvula está agotada. Y como mencionaste antes, para mantener la originalidad, pondría una nueva válvula. Pero antes, como sugeriste y leí en alguno de los temas, probaría si funciona utilizando un diodo para alta tensión.

Para reemplazar la válvula con el diodo, lo que no me queda claro es lo siguiente:

En las patas 2 y 7 de la válvula 1B3, mido 770 voltios en vacío, respecto de masa. Es decir, entre masa y la pata 2, hay 770 Vca, y entre masa y la pata 7, hay 770 Vca.

El transformador tiene un devanado exclusivo que llega a esa válvula, es decir, dos cables. Y la válvula tiene tres conexiones, una en la pata 2, otra en la pata 7, y el capuchón.

Me quedó claro que el Ánodo del diodo equivale al capuchón de la válvula, es decir, se conecta al capacitor de 1uf, etc.

La pregunta está referida al Cátodo. ¿Cómo se debe conectar, si hay dos terminales que salen del transformador con 770 Vca?

¡Gracias por todo!
Conecte lo Catodo del diodo a lo estremo del devanado secundario ( pino 7 de la "1B3") !
 
Última edición:
Hola a todos, ¡buenas tardes!

Entre las tantas válvulas que tenía mi Papá, encontré una 1G3GT, la utilicé para reemplazar la 1B3 y el resultado fue el mismo: No obtuve imagen. No obtuve alta tensión.

Entonces, o las dos válvulas tienen el mismo problema, o no hay imagen por otra razón... Pero, pensando un poco, la válvula 1G3GT no es nueva, estaba en una caja con tantísimas otras. Podría ser que esté dañada, pero lo dudo. ¿Las dos con el mismo problema?

Teniendo en cuenta la sugerencia de conectar el Cátodo de un diodo de alta tensión en la pata 7 del zócalo de la válvula 1G3 y el Ánodo al conector que va al capuchón y al capacitor de 1uf x 1500 voltios, antes hice nuevas mediciones y comprobaciones.

En el transformador hay un devanado independiente que está conectado en las patas 2 y 7 del zócalo de la válvula 1G3.

Sin la válvula, medí cada terminal de ese devanado respecto a masa, y no hay continuidad, nada, en la escala de 200 MΩ.
Pero, con alimentación, sin la válvula, en cada pata respecto a masa mido 770 Vca. Eso me llama la atención.

Resulta que respecto a masa no tengo continuidad, pero tengo tensión...

También me llamó la atención que, haciendo las pruebas y mediciones, por momentos en ese devanado medí 930 voltios, siempre de alterna.
Luego medí 880 Vca, también 750, y finalmente medí 770 voltios.

Es cuando recordé el comentario de Daniel Lopes, sobre la posibilidad de "fuga"...

Pensé también: "¿El multímetro está fallando?" No lo creo... Por eso mismo, en todos los casos, cuando hacía las mediciones que mencioné, verificaba a cada momento la tensión de línea y de los otros devanados del secundario.

Siempre medí la misma tensión de filamentos para las válvulas y para el tubo, entre 6,3 y 6,8 VCA, y 760 VCA entre extremos, al igual que 380 VCA entre masa y cada extremo de ese devanado, que ingresan a la válvula rectificadora EZ81, de la que se obtienen 455 Vcc en el primer filtro.

Por todo lo comentado, ya dudo de que el problema esté en la válvula.

Gracias a todos. Intentaré resolver el problema, quisiera reparar el Osciloscopio.
 
Última edición:
? Acaso tenteaste conectar lo diodo enpleyado en hornos de Microodas en reenplazo de la valvula rectificadora ?
Como urtimo teste esperimente dejar solamente lo capacitor de 1uF x 1500V conectado a lo Anodo de la valvula y mida la tensión que desaholla en el ( debe sener algo en torno de -1100 Vdc).
Si hay alta tensión entonses algo en lo circuito estas "cargando" demasiadamente esa fuente de alta tensión y debe sener investigado con lo auxilio de un Ohmimetro.
 
Última edición:
? Acaso tenteaste conectar lo diodo enpleyado en hornos de Microodas ?
Sí, y no funcionó. ¡Gracias!
Volví a medir el capacitor de 1 uf x 1500 voltios, y está en el valor exacto, no está abollado, nada, impecable.
Algo que también hice: Saqué del zócalo la válvula 1B3 y la conecté con cocodrilos.
Con el multímetro en alterna, con cocodrilos también en las patas de la válvula, por momentos pude medir variaciones importantes de tensión.
Repetiré la experiencia. Ya estoy pensando en que el problema puede estar en el transformador.
Ayer mencionaste la posibilidad de "fugas", y es en lo que comencé a creer.
¡Gracias Daniel!
 
Lo diodo de microondas enpleyado en los testes , ? ese si queda realmente bueno ?
Internamente a el existe unos 10 diodos de silico en serie , su tensión de unbral es de 7 a 10 voltios.
 
........

Teniendo en cuenta la sugerencia de conectar el Cátodo de un diodo de alta tensión en la pata 7 del zócalo de la válvula 1G3 y el Ánodo al conector que va al capuchón y al capacitor de 1uf x 1500 voltios, antes hice nuevas mediciones y comprobaciones.

En el transformador hay un devanado independiente que está conectado en las patas 2 y 7 del zócalo de la válvula 1G3.

Sin la válvula, medí cada terminal de ese devanado respecto a masa, y no hay continuidad, nada, en la escala de 200 MΩ.
Pero, con alimentación, sin la válvula, en cada pata respecto a masa mido 770 Vca. Eso me llama la atención.

Resulta que respecto a masa no tengo continuidad, pero tengo tensión...

También me llamó la atención que, haciendo las pruebas y mediciones, por momentos en ese devanado medí 930 voltios, siempre de alterna.
Luego medí 880 Vca, también 750, y finalmente medí 770 voltios.

........

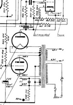
El bobinado que va a #2 y #7 de la 1G3 no es independiente, en algún punto tiene que estar conectado o al #2 ó al #7 como muestra la imagen:


1698527031951.png

Pensa que uno de los dos extremos del filamento es el Cátodo del diodo/válvula rectificador/a !!!!

Te agrego un dato, siempre has medido con respecto a masa en el #2 y el #7 la misma tensión, pero nunca se te ocurrió medir solamente entre ambos con o sin válvula?, si realizas esa medición hazla con mucho cuidado porque hay 770 Vca con respecto a masa, y deberás utilizar una escala del tester de 20 Vca ya que habrá una tensión de 1V ca o pocas décimas más.


La prueba que habría que hacer si no la has hecho aún es: desconectar la conexión que va desde el ánodo de la 1G3 al filamento del tubo, y la conexión del ánodo de la 1G3 que va a la R57 y al extremo de R68 (potenciómetro de intensidad). En ese lugar deberían aparecer los -1100 Vcc salvo que el C26 se ponga en corto al tener alimentación de continua, algo que no podras detectar nunca cuando lo mides con un simple tester o probador de capacitores.


Saludos, JuanKa.-
 
Atrás
Arriba