Holas foro,espero se encuentren bien,entrare en materia,resucitare este tema ya que adquirí un onkyo m5200 y pues no funciona naaa,incluso ya consulte por su transformador por un detalle que vi en el,y en cuanto a los integrados venia con stk4048V (en realidad un II) y un stk4044V,mas chinos que un chino,ahora mi duda es esta,podrían indicarme de que valor mínimo (de corriente y voltaje) deben ser cada transistor para poder elegir entre los que tengo en el deposito de cadáveres o de ser necesario nuevos por favor.
Aclaro, antes de plantear el por que de la ayuda solicitada,tengo algunos problemas con la linea que debería de ser de 110V,pero ronda los 130v (sip vivo en mexico,como si no bastara con los narcos también la luz).en fin el voltaje de operación de este amplificador debería de ser 70v,pero por la variacion llega a 78v.
Aclaro no pretendo mas potencia,ni trabajarlo a 4 ohms o cualquier otra variación descabellada mas allá de la que da el integrado,solo pretendo que aguante 80v, ya maximo 90v para que trabaje descansado con el voltaje que tengo en la linea,reitero no pretendo mas potencia de echo rara vez uso un amplificador a mas de 1/3 del volumen y eso ya me estoy alocando

.
Altavoces me gustarían de 8 ohms pero solo hay de 6 ohms,aun no se me hace adquirir unos de 8 ohms (me gustan los sunn modelo 5, si alguien tiene los planos se los agradeceré,esos si eran de 8 ohms).
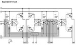
Me basare en el stk4048V.
fotos

stk4048v que resulto II

valores encontrados

ubicación en el integrado,algunos parecían transistores pero,estaban en el lugar donde el diagrama indicaba diodo.
Casi lo olvido para la salida usare njw0302/0281.
Daaaa

,acabe de escribir todo y no pregunte lo principal,modificaciones a realizar para usar con npn/pnp

,alguien menciono que lo hizo pero no publico la modificación (me refiero a que componentes debo agregar/quitar).
Donde compro solo venden pares y seria un desperdicio.
Ahora si,seguimos leyéndonos foro y suerte